Optimization of Wood Powder Particle Size and Weight Fraction for Enhancing the Mechanical Properties of Wood Plastic Composites Using Recycled EPS Matrix
An Investigation on Mathematical Modeling of Operators on The Hilbert Domain subjected to The Equality Theory
The Mechanical Peformance Of A Sustainable Hybrid Core Made From Corncob Waste/Polyurethane With Geogrid Reinforcement
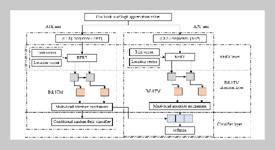
Domain adaptive English aspect word extraction method based on bidirectional long and short-term memory network and multi-head attention mechanism
Simulation Study: Trajectory Tracking Control of Parafoil System Based on Deep Reinforcement Learning
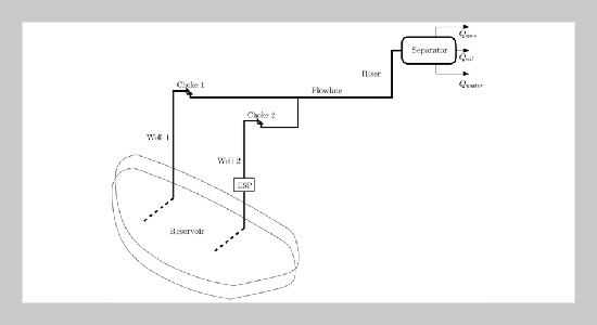
Innovative Solutions for Oil Well Monitoring: Data-Driven Multiphase Virtual Flow Metering Using Ensemble Machine Learning and Historical Field Data
Parameter Estimation for Generalized Extreme Value Distribution in Rainfall Forecasting: A Case Study of Bangkok
English Pronunciation Evaluation and Correction Algorithm Technology Based on Artificial Intelligence
Interval Prediction of Landslide Displacement Using a Pretrained Large Time Series Model Based on Large-scale Cross-domain Data
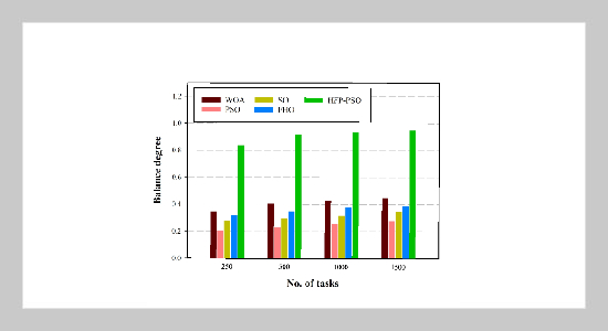
Hummingbird-Inspired Modified Particle Swarm Optimization for Efficient Task Scheduling in Cloud Computing
MPTTF-BERT: Multi-Prefix-Tuning Template Fusion by BERT for Zero-shot English Text Relation Extraction Model