Integrated Diagnostics Method and Application of Ground and Downhole Working Condition in Rod Pumping Well
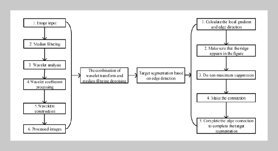
Complex Text Location and Segmentation Approach through Region Fusion and Edge Features Extraction Method
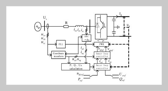
Transient Characteristics of VSC-HVDC System and its Effects on Distance Protection under AC Grid Fault
On Fusion Algorithm of Infrared and Radar Target Detection and Recognition of Unmanned Surface Vehicle
Large-scale Physical Simulation of Hydraulic Fracturing under True-triaxial Conditions and Analysis of Fracture Propagation
An Empirical Model for Calculating Monthly Average Daily Global Solar Radiation Based on Temperature for Five Cities of Different Climates in Iraq